Автономный подогрев W210 Мерседес 220 CDI
Модератор: Gonza
Правила форума
Внимание!
В этом разделе общаемся только по техническим вопросам для Mercedes-Benz E-class
Внимание!
В этом разделе общаемся только по техническим вопросам для Mercedes-Benz E-class
-
tarakan
- Новичок
- Сообщения: 22
- Зарегистрирован: 23.11.2011 11:38
- Город: Магнитогорск
- Сейчас езжу на: 220 cdi
Автономный подогрев W210 Мерседес 220 CDI
Доброго времени суток
Подскажите пожалуйста переделал подогрев двигателя. Штатная вибаста умерла напрочь и ремонтировать её дешевле поставь новую. Установил наш подогреватель Теплостар Бинар-5 работает нормально меня устраивает. но есть коё какие вопросы.
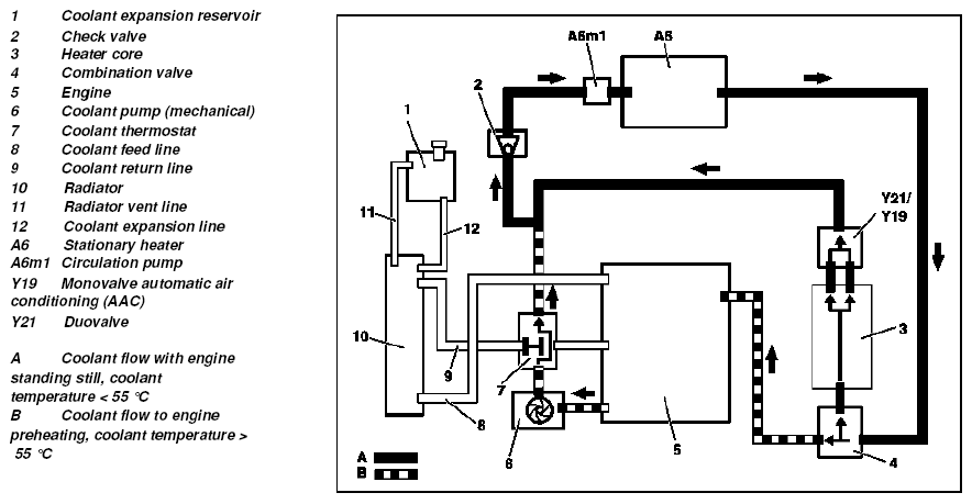
нашёл схему ОЖ: когда машина не заведена клапана на печку открыты (в инструкции написано нормально открытые) а как насчёт клапана 4 ??? и если он включен на малый круг минуя двигатель как его открыть чтобы ОЖ бежала через движок? и где стоит этот клапан 4???
и второй вопрос у меня комплектация без климата что происходит когда включаешь ручку вентилятора печки в на первый щелчок вентилятор ещё не крутится но температура начинает падать как будто включается эл насос????
Подскажите пожалуйста переделал подогрев двигателя. Штатная вибаста умерла напрочь и ремонтировать её дешевле поставь новую. Установил наш подогреватель Теплостар Бинар-5 работает нормально меня устраивает. но есть коё какие вопросы.
нашёл схему ОЖ: когда машина не заведена клапана на печку открыты (в инструкции написано нормально открытые) а как насчёт клапана 4 ??? и если он включен на малый круг минуя двигатель как его открыть чтобы ОЖ бежала через движок? и где стоит этот клапан 4???
и второй вопрос у меня комплектация без климата что происходит когда включаешь ручку вентилятора печки в на первый щелчок вентилятор ещё не крутится но температура начинает падать как будто включается эл насос????
- almost
- Студент
- Сообщения: 97
- Зарегистрирован: 26.03.2011 12:27
- Город: Минск
- Сейчас езжу на: W211 E220 CDI
Re: Автономный подогрев W210 Мерседес 220 CDI
А где ставил? Как греет ? Какие общие впечатления от устройства, качества исполнения?
Прочел документы на него, впечатляет вроде не шило.
Прочел документы на него, впечатляет вроде не шило.
- Stas
- Mercedes-Club Group
- Сообщения: 3220
- Зарегистрирован: 24.05.2009 00:31
- Город: Минск
- Сейчас езжу на: ЗАЗ 966
- Поблагодарили: 1 раз
- Контактная информация:
Re: Автономный подогрев W210 Мерседес 220 CDI
Ставил скорей всего в Магнитогорскеalmost писал(а):А где ставил? Как греет ? Какие общие впечатления от устройства, качества исполнения?
Прочел документы на него, впечатляет вроде не шило.
-
tarakan
- Новичок
- Сообщения: 22
- Зарегистрирован: 23.11.2011 11:38
- Город: Магнитогорск
- Сейчас езжу на: 220 cdi
Re: Автономный подогрев W210 Мерседес 220 CDI
девайс бинар 5 нормальный цена 16500 в двое дешевле вибасты и если чё все запчасти есть в продаже и тож соответственно не дорогие установил сам подсоединил к темже патрубкам что были на вебасту, только перенёс его из под крыла и поставил перед радиатором. топливный подвод оставил старый от вибасты.
греет нормально к сборке нареканий нет, удобный пульт не замерзает на морозе. в целом я доволен
народ но всё же может кто нибудь в курсе про клапан 4 ??????????????????
может у меня схема ОЖ кривая??
кто нибудь знает где посмотреть нормальную схему охлаждения на W210 мерседес 220 CDI cо штатным догревателем Вибосто???
греет нормально к сборке нареканий нет, удобный пульт не замерзает на морозе. в целом я доволен
народ но всё же может кто нибудь в курсе про клапан 4 ??????????????????
может у меня схема ОЖ кривая??
кто нибудь знает где посмотреть нормальную схему охлаждения на W210 мерседес 220 CDI cо штатным догревателем Вибосто???
- Gonza
- Mercedes-Club Group
- Сообщения: 5851
- Зарегистрирован: 24.07.2008 00:51
- Город: Минск
- Сейчас езжу на: GLK350 CDI
- Благодарил (а): 10 раз
- Поблагодарили: 78 раз
- Контактная информация:
Re: Автономный подогрев W210 Мерседес 220 CDI
Этот клапан открывается САМ при температуре ОЖ > 50 градусовtarakan писал(а):девайс бинар 5 нормальный цена 16500 в двое дешевле вибасты и если чё все запчасти есть в продаже и тож соответственно не дорогие установил сам подсоединил к темже патрубкам что были на вебасту, только перенёс его из под крыла и поставил перед радиатором. топливный подвод оставил старый от вибасты.
греет нормально к сборке нареканий нет, удобный пульт не замерзает на морозе. в целом я доволен
народ но всё же может кто нибудь в курсе про клапан 4 ??????????????????
может у меня схема ОЖ кривая??
кто нибудь знает где посмотреть нормальную схему охлаждения на W210 мерседес 220 CDI cо штатным догревателем Вибосто???
------------------------------------
Клубный СЕРВИС
Я не участвую в социальных сетях!
Через вайбер, скайп и тэдэ, советов по ремонту не даю!
Пожалейте свое время. Телефон придумали в 1876 году! Пользуйтесь.
Клубный СЕРВИС
Я не участвую в социальных сетях!
Через вайбер, скайп и тэдэ, советов по ремонту не даю!
Пожалейте свое время. Телефон придумали в 1876 году! Пользуйтесь.
- Gonza
- Mercedes-Club Group
- Сообщения: 5851
- Зарегистрирован: 24.07.2008 00:51
- Город: Минск
- Сейчас езжу на: GLK350 CDI
- Благодарил (а): 10 раз
- Поблагодарили: 78 раз
- Контактная информация:
Re: Автономный подогрев W210 Мерседес 220 CDI
Вот тут боюсь на пальцах я не объясню.tarakan писал(а):а где он находится???
Схема у тебя правильная... Иди по трубкам.
------------------------------------
Клубный СЕРВИС
Я не участвую в социальных сетях!
Через вайбер, скайп и тэдэ, советов по ремонту не даю!
Пожалейте свое время. Телефон придумали в 1876 году! Пользуйтесь.
Клубный СЕРВИС
Я не участвую в социальных сетях!
Через вайбер, скайп и тэдэ, советов по ремонту не даю!
Пожалейте свое время. Телефон придумали в 1876 году! Пользуйтесь.
- Gonza
- Mercedes-Club Group
- Сообщения: 5851
- Зарегистрирован: 24.07.2008 00:51
- Город: Минск
- Сейчас езжу на: GLK350 CDI
- Благодарил (а): 10 раз
- Поблагодарили: 78 раз
- Контактная информация:
Re: Автономный подогрев W210 Мерседес 220 CDI
"Механо-гидравлический"tarakan писал(а):а этот клапан он электрический или механический????
Короче, проводов в него не идет
------------------------------------
Клубный СЕРВИС
Я не участвую в социальных сетях!
Через вайбер, скайп и тэдэ, советов по ремонту не даю!
Пожалейте свое время. Телефон придумали в 1876 году! Пользуйтесь.
Клубный СЕРВИС
Я не участвую в социальных сетях!
Через вайбер, скайп и тэдэ, советов по ремонту не даю!
Пожалейте свое время. Телефон придумали в 1876 году! Пользуйтесь.
-
tarakan
- Новичок
- Сообщения: 22
- Зарегистрирован: 23.11.2011 11:38
- Город: Магнитогорск
- Сейчас езжу на: 220 cdi
Re: Автономный подогрев W210 Мерседес 220 CDI
начал искать этот клапан пошёл по трубкам, у меня что то не очень со схемой совпадает, с эл насоса, который стоит я так понял после печки, жидкость идёт в догреватель (Вибасту) а оттуда напрямую в помпу никаких клапанов я не увидел????
правда не увидел и откуда идёт жидкость на печку....
подозреваю что с блока ...
правда не увидел и откуда идёт жидкость на печку....