Опыт эксплуатации "прокаченных" (переделанных) вебаст

Если не знаю что делать, то пишу сюда

Модератор: Gonza

6A3AP

Опыт эксплуатации "прокаченных" (переделанных) вебаст

Сообщение 6A3AP » 22.01.2010 15:49

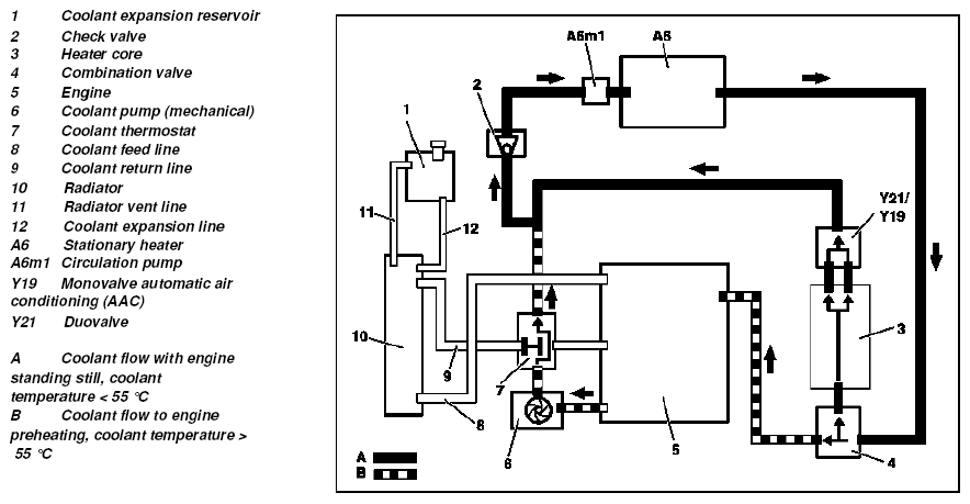
Предлагаю обсудить эффективность переделки штатной вебасты Webasto Thermo Top Z в автономную Webasto Thermo Top C.
Как известно первая и вторая отличаются схемой контура по которой гоняется ОЖ.

Вот пример как работает штатная вебаста (Webasto Thermo Top Z) на 202-ом на 611.960/961
Откуда видно что полный контур захватывает и двигатель.
2.gif
Вот пример контура автономной вебасты (Webasto Thermo Top C) на 210-ом
Откуда видно что контур её заканчивается салонным радиатором.
w.gif
Собственно вопрос в том на сколько эффективно(быстро) будет греться ОЖ в переделке первого варианта оставив рабочий контур как есть.

Я уже переделал свою Webasto Thermo Top Z в Webasto Thermo Top C, но к сожалениею опытом эксплуатации поделиться не могу, т.к. морозы мешают установить таймер.

Аватара пользователя
Gonza
Mercedes-Club Group
Сообщения: 5850
Зарегистрирован: 24.07.2008 00:51
Город: Минск
Сейчас езжу на: GLK350 CDI
Благодарил (а): 10 раз
Поблагодарили: 78 раз
Контактная информация:

Re: Опыт эксплуатации "прокаченных" (переделанных) вебаст

Сообщение Gonza » 22.01.2010 16:21

Тема поднята высшая!
По завершении обязательно сделаю ФАК!
Нужны голые факты!
------------------------------------
Клубный СЕРВИС

Я не участвую в социальных сетях!
Через вайбер, скайп и тэдэ, советов по ремонту не даю!
Пожалейте свое время. Телефон придумали в 1876 году! Пользуйтесь.

Аватара пользователя
Шабер
Студент
Сообщения: 177
Зарегистрирован: 27.12.2009 23:20
Город: Полоцк
Сейчас езжу на: C200CDI Esprit,T-mod
Откуда: Полоцк

Re: Опыт эксплуатации "прокаченных" (переделанных) вебаст

Сообщение Шабер » 22.01.2010 20:45

Эффективность переделки просто обалденная! :-)
Я уже вторую зиму юзаю. Особенно утром када -20-25 садишся в теплый салон и с пол оборота как летом заводишся, в то время как остальные чмыхают ::yaz-yk: Время работы выставлять нада как мин 1-1,5 часа!
Таймер замечательно поместился в пепелке (российский, у родного ценник неадекватный и функций мин)
Вложения
DSC00214111111111111.jpg

6A3AP

Re: Опыт эксплуатации "прокаченных" (переделанных) вебаст

Сообщение 6A3AP » 22.01.2010 21:07

Шабер а этот таймер разве позволяет выставить час или полтора?
Куда подключал таймер, к магнитоле? Через какую дырку в моторной перегородке выводил провод управления вебастой с таймера?
До какой Т двигатель нагревается за час?
Как эта Т изменяется сразу после запуска?

Аватара пользователя
Шабер
Студент
Сообщения: 177
Зарегистрирован: 27.12.2009 23:20
Город: Полоцк
Сейчас езжу на: C200CDI Esprit,T-mod
Откуда: Полоцк

Re: Опыт эксплуатации "прокаченных" (переделанных) вебаст

Сообщение Шабер » 27.01.2010 21:14

Время работы выставляется до 4ч, с интервалом 15мин.
По проводке сказать не смогу, т.к. делал не сам , а посмотреть не когда хотя интересно.
А прогревает где то до 50, но когда заводишь то падает.
Без прогрева заводится тяжелее.
Вот!

6A3AP

Re: Опыт эксплуатации "прокаченных" (переделанных) вебаст

Сообщение 6A3AP » 28.01.2010 12:37

Да, на днях когда аккум заряжал наигрался с таймером. Отвратительные кнопки, надо чуть ли не коленом нажимать(возможно косяк только моего).

По остальному ясно, вот только не совсем понятно почему падает Т после запуска, ведь вебаста гоняет по полному кругу не считая радиатора... :ne_vi_del:

Аватара пользователя
Шабер
Студент
Сообщения: 177
Зарегистрирован: 27.12.2009 23:20
Город: Полоцк
Сейчас езжу на: C200CDI Esprit,T-mod
Откуда: Полоцк

Re: Опыт эксплуатации "прокаченных" (переделанных) вебаст

Сообщение Шабер » 28.01.2010 21:55

6A3AP писал(а): вот только не совсем понятно почему падает Т после запуска, ведь вебаста гоняет по полному кругу не считая радиатора... :ne_vi_del:
возможно термостат балуется :nez-nayu:

6A3AP

Re: Опыт эксплуатации "прокаченных" (переделанных) вебаст

Сообщение 6A3AP » 29.01.2010 14:16

Если бы баловался больше 60 ты бы на ходу не прогрелся.

Layer
Новичок
Сообщения: 37
Зарегистрирован: 21.06.2010 12:45
Город: Минск

Re: Опыт эксплуатации "прокаченных" (переделанных) вебаст

Сообщение Layer » 22.06.2010 12:34

6A3AP писал(а):Да, на днях когда аккум заряжал наигрался с таймером. Отвратительные кнопки, надо чуть ли не коленом нажимать(возможно косяк только моего).

По остальному ясно, вот только не совсем понятно почему падает Т после запуска, ведь вебаста гоняет по полному кругу не считая радиатора... :ne_vi_del:
Холодное маслецо из поддона и охлаждает двиг и соответственно ОЖ до момента его разогрева.
На родном таймере кнопочки очень легко нажимаюцца. Вмемя работы грелки (при наличии родного таймера) 30 мин. или 1 час в зависимости от его подсветки (зеленая и красная соответственно).
У меня сейчас стоит Термо топ S, 5 киловатт. 124-й в морозы греет хорошо :ya_hoo_oo:

6A3AP

Re: Опыт эксплуатации "прокаченных" (переделанных) вебаст

Сообщение 6A3AP » 22.06.2010 13:23

Да, уже игрался со штатным таймероми, тоже не ахти... из плюсов только добротность изтоговления.

Кстати летом в дождливую погоду иногда балуюсь установкой на утро 15-минутной работы вебасты, приятно сесть в машину и поехать уже с Т 40-50 с разу. :a_g_a:

Layer
Новичок
Сообщения: 37
Зарегистрирован: 21.06.2010 12:45
Город: Минск

Re: Опыт эксплуатации "прокаченных" (переделанных) вебаст

Сообщение Layer » 22.06.2010 16:52

6A3AP писал(а): Кстати летом в дождливую погоду иногда балуюсь установкой на утро 15-минутной работы вебасты, приятно сесть в машину и поехать уже с Т 40-50 с разу. :a_g_a:
Изготовитель рекомендует минимум 1 раз в месяц включать сей чудный девайс на полный цикл работы (30 мин или 1 час у кого как) для профилактики закисания насоса-дозатора. Лично я так и делаю, только летом полный цикл все равно не отрабатыватся т.к. от термозащиты вебаста вырубаеццо раньше (при достижении ОЖ 70 град.).

6A3AP

Re: Опыт эксплуатации "прокаченных" (переделанных) вебаст

Сообщение 6A3AP » 28.10.2010 16:53

Теперь по поводу опыта эксплуатации, теперь он есть.

В 0-ую температуру для того что бы догреть мотор до 70С (ри больше Т вебаста отключается) необходимо 30-45 минут пыхтения.
Пуск легкий как летом. Температура сразу падает до 60, а потом опять быстро поднимается уже до рабочей.

В морозы ещё не пробовал.

Аватара пользователя
Stas
Mercedes-Club Group
Сообщения: 3220
Зарегистрирован: 24.05.2009 00:31
Город: Минск
Сейчас езжу на: ЗАЗ 966
Поблагодарили: 1 раз
Контактная информация:

Re: Опыт эксплуатации "прокаченных" (переделанных) вебаст

Сообщение Stas » 28.10.2010 17:31

6A3AP писал(а):Теперь по поводу опыта эксплуатации, теперь он есть.

В 0-ую температуру для того что бы догреть мотор до 70С (ри больше Т вебаста отключается) необходимо 30-45 минут пыхтения.
Пуск легкий как летом. Температура сразу падает до 60, а потом опять быстро поднимается уже до рабочей.

В морозы ещё не пробовал.
А как себя чувствует аккум, если до работы ехать 10 мин? Я думаю через неделю таких прогревов, акумм на зарядку ставить надо.

6A3AP

Re: Опыт эксплуатации "прокаченных" (переделанных) вебаст

Сообщение 6A3AP » 28.10.2010 17:53

Пока проблем не было, при том что моему аккуму 5лет. Спрашивал у ребят в Ратомке про это дело, сказали что нормальный аккум должен работать чОтка.

Аватара пользователя
Шабер
Студент
Сообщения: 177
Зарегистрирован: 27.12.2009 23:20
Город: Полоцк
Сейчас езжу на: C200CDI Esprit,T-mod
Откуда: Полоцк

Re: Опыт эксплуатации "прокаченных" (переделанных) вебаст

Сообщение Шабер » 29.10.2010 20:32

если нормальный аккум, то все буд зашибись
у мня предыдушие три зимы 5 дней в неделю по утрам барабанила по 1,5 часа и нормально аккум себя чувствовал
:nez-nayu:

gosss
Новичок
Сообщения: 5
Зарегистрирован: 29.08.2012 11:34
Город: Санкт-Петербург
Сейчас езжу на: 210 270cdi

Re: Опыт эксплуатации "прокаченных" (переделанных) вебаст

Сообщение gosss » 29.08.2012 11:42

Здравствуйте! Листал ваш форум и наткнулся на интересующую тему.
В данный момент езжу на 210 кузове, двигатель 2.7 турбодизель. Был проездом через Литву и зацепил котел (thermo top Z) снятый с 210 за копейки.
Вопрос такой - что мне нужно докупить, что б сделать из него автономку (thermo top C) при условии, что на руках только сам котел (надо обслужить еще) с патрубками. Ни бензонасоса, глушителя, помпы, жгута и таймера нет.
Заранее благодарен за ответ!

Аватара пользователя
Gonza
Mercedes-Club Group
Сообщения: 5850
Зарегистрирован: 24.07.2008 00:51
Город: Минск
Сейчас езжу на: GLK350 CDI
Благодарил (а): 10 раз
Поблагодарили: 78 раз
Контактная информация:

Re: Опыт эксплуатации "прокаченных" (переделанных) вебаст

Сообщение Gonza » 29.08.2012 13:30

gosss писал(а):Здравствуйте! Листал ваш форум и наткнулся на интересующую тему.
В данный момент езжу на 210 кузове, двигатель 2.7 турбодизель. Был проездом через Литву и зацепил котел (thermo top Z) снятый с 210 за копейки.
Вопрос такой - что мне нужно докупить, что б сделать из него автономку (thermo top C) при условии, что на руках только сам котел (надо обслужить еще) с патрубками. Ни бензонасоса, глушителя, помпы, жгута и таймера нет.
Заранее благодарен за ответ!
Так ты собственно все чего не хватает и перечислил :)
А вообще-то обратись у себя на месте к людям специализирующимся на таких работах.
Они и подскажут и сделают.
------------------------------------
Клубный СЕРВИС

Я не участвую в социальных сетях!
Через вайбер, скайп и тэдэ, советов по ремонту не даю!
Пожалейте свое время. Телефон придумали в 1876 году! Пользуйтесь.

gosss
Новичок
Сообщения: 5
Зарегистрирован: 29.08.2012 11:34
Город: Санкт-Петербург
Сейчас езжу на: 210 270cdi

Re: Опыт эксплуатации "прокаченных" (переделанных) вебаст

Сообщение gosss » 29.08.2012 15:37

Gonza писал(а):
gosss писал(а):Здравствуйте! Листал ваш форум и наткнулся на интересующую тему.
В данный момент езжу на 210 кузове, двигатель 2.7 турбодизель. Был проездом через Литву и зацепил котел (thermo top Z) снятый с 210 за копейки.
Вопрос такой - что мне нужно докупить, что б сделать из него автономку (thermo top C) при условии, что на руках только сам котел (надо обслужить еще) с патрубками. Ни бензонасоса, глушителя, помпы, жгута и таймера нет.
Заранее благодарен за ответ!
Так ты собственно все чего не хватает и перечислил :)
А вообще-то обратись у себя на месте к людям специализирующимся на таких работах.
Они и подскажут и сделают.
Во-первых, по поводу обратиться к людям это отменяется сразу. Дело в том, что я из Санкт-Петербурга. Стоимость переделки у местных официальных и не очень установщиков не сопоставима с реальными ценами (имхо)
Во-вторых еще ни один их них (установщиков) четко не ответили существует ли набор для переделки (а он существует). Это я уже не говорю об использовании не оригинальных вебастовских деталей (например топливный насос).
По поводу того, что мне не хватает. А как же мозги ? У меня стоят в вебасте специально под мерсовский бортовой комп. И почему то мне кажется, что что бы переделать ее в TT C мне надо поменять и мозги. Та же ситуация с помпой. НА Z нет своей помпы, она использует машинную. Где то я слышал, что при грамотной переделке можно дальше пользоваться штатной.

gosss
Новичок
Сообщения: 5
Зарегистрирован: 29.08.2012 11:34
Город: Санкт-Петербург
Сейчас езжу на: 210 270cdi

Re: Опыт эксплуатации "прокаченных" (переделанных) вебаст

Сообщение gosss » 29.08.2012 17:54

Вот видите, про мозги меня уже напарили. Сказали что бывают разные. 2 часа изучения вопроса и 15 тыс. рублей сэкономлено. ЭБУ на самой вебасте одинаковые, просто жгут подключения нужен другой. Поэтому и хочу спросить тех, кто уже переделывал из штатного (Z) в предпусковой (C).

Аватара пользователя
Stas
Mercedes-Club Group
Сообщения: 3220
Зарегистрирован: 24.05.2009 00:31
Город: Минск
Сейчас езжу на: ЗАЗ 966
Поблагодарили: 1 раз
Контактная информация:

Re: Опыт эксплуатации "прокаченных" (переделанных) вебаст

Сообщение Stas » 29.08.2012 21:51

gosss писал(а):Вот видите, про мозги меня уже напарили. Сказали что бывают разные. 2 часа изучения вопроса и 15 тыс. рублей сэкономлено. ЭБУ на самой вебасте одинаковые, просто жгут подключения нужен другой. Поэтому и хочу спросить тех, кто уже переделывал из штатного (Z) в предпусковой (C).
Если терпит время, я по приезду из Крыма, буду этим вопросом выносить мозг товарищам из Ратомки. У меня стоит Вебаста, но нефига не автономная. По Зиме подъежал, но им было не до меня - их окружали замерзшие бусы :-)
Так что после примерно 25 сентября ждите ответа (если все ок у меня будет, не люблю загадывать)

Ответить